1、概述
目前,許多鈣鎂磷肥廠為43 t113高爐,配備的是D- 300- 41離心鼓風機,該設備在正常情況下各軸承依靠主油泵強力供油潤滑,并配有一臺電動油泵在風機啟動前和供油壓力不足時使用,當突然停電時采用活塞式手動油泵供油。在實際運行過程中往往由于操作工責任心不強,未能及時使用手動油泵或供油時間不夠或操作技術不當而引起風機潤滑系統缺油,造成軸承燒瓦、拉瓦和降低風機使用壽命。因此,對高爐D-300-41離心鼓風機潤滑油系統進行技術改造是完全必要的。
2、 D-300-41離心鼓風機潤滑系統及技術要求
2.1 D-300-41離心鼓風機潤滑系統
D- 300 - 41離心鼓風機潤滑系統主要包括儲油箱(利用軸承箱下部內腔空間儲油)、油過濾器、主油泵、電動油泵、手動油泵等。主油泵與電動油泵均為齒輪式;手動油泵為活塞式。主油泵與轉子一同轉動,軸承潤滑依靠主油泵強力供油潤滑,電動油泵和手動油泵供鼓風機啟動或停電時使用。
2.2 D-300-41風機對潤滑油的技術要求
(1) 風機啟動前應檢查軸承箱中油位是否正常,鼓風機在啟動時油面應高于最高油位10~15 mm。
(2) 啟動電動油泵,檢查各軸襯的潤滑油量是否正常,潤滑油進入軸承前的壓力不得低于49 kPa(0.5 kg/cm2)。正常壓力應保持在49~69 kPa(0. 5~0.7 kg/cm2)之間。
(3) 當鼓風機達到額定轉速時,油壓力表的指示數已達到49 kPa以上時,應停止電動油泵的工作,此時應注意油壓及各軸承的潤滑油流動情況,如油壓低于49 kPa時,應使電動油泵重新工作。
(4) 當油冷卻器出口的油溫達到35℃時,應打開冷卻器供水閘閥,以便冷卻潤滑油。油溫一般保持在35~45℃,油冷卻器中的水壓應小于油壓。
(5) 鼓風機啟動時潤滑油溫度不得低于25℃,支承軸承或止推軸承的油溫不應超過65℃。
(6)風機停車時應啟動電動油泵,當電源突然中斷時應立即啟動手動油泵。風機轉子完全停止轉動后,經過20分鐘方可停止電動油泵或手動油泵工作,直到從所有軸承中流出的油溫低于45℃時為止。
(7) 潤滑油物理及化學性能要求如下:
粘度cst 2.9~3.2
酸值(mgKOH/g)≤0.02
灰分 ≤0.005%
閃點 >180℃
凝固點 ≤-15℃
水溶性酸及鹼 無
從上述風機供油系統情況分析,可見風機對潤滑油的質量要求非常高,操作技術條件非常嚴格,供油的好壞直接影響風機的使用。在常規情況下,D- 300- 41風機的供油系統均能滿足以上風機對潤滑油的技術要求;但許多鈣鎂磷肥廠,特別是缺電地區的生產廠經常性突然斷電,而造成風機供油不足出現重大設備事故。為解決此問題,必須對供油系統進行必要的技術改造。
3、 D-300-41供油系統的技術改造
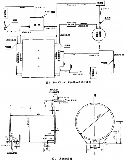
這項技術改造在不破壞原有系統的情況下,只需增加部分油管,一個1.5m3油站,制作一個高位油箱,一個有機玻璃視孔即可,詳見圖1與圖2。

3.1設計說明
(1) 此風機供油系統的技術改造僅適用于D- 300- 41離心鼓風機。
(2) 該技術改造是在未破壞原系統的基礎上增設部分油管、高位油箱、油站,所以加工安裝時盡量保持原系統不受影響,保持油路系統清潔。
(3) 材料全部采用Q23s-A(原鋼材型號為A3)普通鋼材,便于采購加工。
(4) 高位油箱為Ø420mm×5 50mm,其與風機底座的垂直高度為5. 5m(最好不低于5. 5m)
(5) 油站用8mm厚的Ø23s-A鋼板焊制,具體尺寸為長×寬×高-15 00mm×1 000
mm×1 000mm,油站底面與風機底座應保持在同一平面。
(6) 油管全部采用法蘭連接,法蘭之間必須加耐油石棉橡膠墊,防止潤滑油泄漏。
(7) 安裝前必須徹底清除系統內的銹跡和污物,保證系統清潔。
(8) 窺視鏡采用有機玻璃,長50 mm,外徑為Ø33.5 mm,內徑為Ø26. 75 mm。
3.2工作原理
參見圖1 D- 300-41風機供油系統改造圖,風機啟動前首先應啟動電動油泵,潤滑油沿Ø20×2. 75 mm油管經單向閥、過濾冷卻器、壓力表供給各軸承部位,同時沿Ø15×2. 75 mm管經窺視鏡把潤滑油壓到高位油箱內,高位油箱設有一溢流管,打滿的油經Ø20×2. 75 mm油管溢流回到1.5 m3的油站,油站與各軸承回油管相通,且與風機下部內腔空間儲油箱相通,保證整個潤滑油系統相通,不會形成一潭死水。如突然停電,高位油箱的潤滑油會自動沿原油管反向流回到各軸承部位,保證轉子在轉動時各軸承位有一定的壓力,有足夠的潤滑油,從而保證風機正常運轉。
三門峽富通新能源銷售風機、軸流風機、離心風機等。